Besturing Motortronic serie 007/008 (fr)

200105 - Fuhr (fr) Meerpuntsloten (fr)
MPN: 200105 EAN: 8718418001008 DGE: 11464 Emplacement: D-1-7 Marque: Fuhr (fr)
En stock: 8
Commandé avant 14h00 les jours ouvrables = expédié aujourd'hui
Votre prix :
401,41 (331,74 hors TVA)
  • Livraison gratuite à partir de 50 € hors TVA
  • Commande à récupérer au comptoir de retrait à Schijndel
  • Service de montage sur demande
  • Évaluation du client de 4,6/5
Description du produit
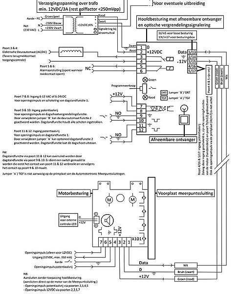
Besturing voor motormeerpuntssluitingen. Motortronic serie 007/008 en Furh 881. exclusief Masterkey, voor montage op DIN-rail De besturing is het communicatiemiddel tussen de externe aansturing en de motor van de meerpuntssluiting. Er zijn legio aansluitmogelijkheden. Ook is de besturing uitgerust met een ontvangstmodule. Hierdoor zijn zelfs draadloze componenten toe te passen. Als unieke eigenschap zijn er twee dagstandfuncties in te stellen. Dit houdt in dat de meerpuntssluiting in een "loopstand" te schakelen is. Ook kan er een terugmelding worden gegeven aan bijvoorbeeld een calamiteitensysteem. De besturing is voorzien van een LED-indicatie waardoor eventuele storingen direct te verhelpen zijn. Besturing geschikt voor onder andere Furh 881 motorsloten en HMB motormeerpunstssluiting
 
Om draadloze componenten op de besturing in te leren dient u een Masterkey bij te bestellen (art. 200103).
(fr)
Spécifications du produit
Afmeting 80*52*25 mm
Ampèrage 1.0 a
Schakelcontact / openingsimpuls potentiaalvrij / 6-12 v ac / 12-24 v dc
Frequentie 868.3 mhz
Input 12 v dc
Led indicatie 2x lichtdiode
Montagemethode din rail ts-35/7.5 of 15
Output 12 v dc
Téléchargements

Produits associés

[RESULT]
Besturing Motortronic serie 007/008 (fr)

200105